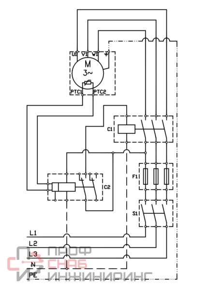
Центробежные моноблочные одноступенчатые насосы с торцевым уплотнением вала, со стандартным электродвигателем, либо с электродвигателем с удлиненным валом. Корпус насоса с соостными всасывающими и напорными патрубками одного диаметра.
| Номинальный диаметр (DN), мм | 65 |
| Максимальное рабочее давление, бар | 16 |
| Серия | CL |
| Масса брутто, кг | 85 |
| Масса нетто, кг | 78 |
| Максимальная температура перекачиваемой жидкости, °С | 140 |
| Конструкционный тип | Вертикальный |
| Количество ступеней | Одноступенчатый |
| Габариты без упаковки, см | 57.1x20x47.5 |
| Максимальная потребляемая мощность, Вт | 750 |
| Тип ротора | Сухой |
| Номинальный ток, А | 1.7 |
| Вид насоса | Центробежный |
| Тип насоса | Поверхностный |
| Количество насосов | Одинарный |
| Напряжение питания, В | 210..240/380..420 |
| Максимальный расход Qmax, м³/ч | 17.4 |
| Максимальный напор, м.вод.ст. | 10.4 |
| Частота тока, Гц | 50 |
| Минимальная температура перекачиваемой жидкости, °С | -20 |
| Присоединение на напорной стороне | Фланцевое |
| Присоединение на всасывающей стороне | Фланцевое |
| Перекачиваемая жидкость | Водо-гликолевые растворы |
| Корпус (материал) | Чугун |
| Рабочее колесо (материал) | Серый чугун |
| Вал (материал) | Нержавеющая сталь |
| Класс нагревостойкости изоляции | F |
| Класс защиты | IP 55 |
| Количество скоростных режимов | 1 |
| Наличие частотного преобразователя | Нет |
| Тип электродвигателя | Трехфазный |
| Монтажная длина, мм | 340 |
* Не является публичной офертой, в соответствии с Соглашением об использовании сайта. Фактическую цену, актуальное наличие, а также иные детали уточнит наш менеджер при рассмотрении Вашей заявки.